索比光伏网讯:目前,多晶硅市场价格一直低位徘徊,暂无上升的迹象。对于国内光伏" title="光伏新闻专题">光伏产业下游而言,这无疑是一件好事,原料成本降低使其国际市场竞争力进一步加强。对于国内多晶硅生产企业来讲,这无疑是一件坏透到顶的霉事,绝大多数企业无法开工,盈利更是无从谈起。针对这种现象,国内一些行业人士也撰文对国内的多晶硅生产状况进行了分析,总而言之,各有特色。
借此机会,笔者从一个多晶硅生产运营人员的角度来对国内改良西门子法多晶硅生产的主要生产成本进行分析,与大家一起进行探讨。对于文中存在问题的一些观点,还请大家给予指正。
由于多晶硅生产中是电耗、TCS生产成本及耗量、设备折旧这三各方面是影响多晶硅成本的关键因素,因此本文主要从这三个方面进行分析,以探讨出影响国内多晶硅生产成本的真正原因。
1、改良西门子法多晶硅生产工艺概述:
为了方便大家对于本文中所论述的技术工艺有更深入的了解,先对目前主要的、也是颇有争议的两种改良西门子法多晶硅生产工艺进行介绍。
1.1、含有合称+热氢化工序的改良西门子法多晶硅生产工艺:
在此工艺中,由回收HCL或合成HCl和硅粉直接反应生成粗的SiHCl3。粗SiHCl3经过洗涤塔除去固体杂质后再进入干法尾气回收系统,除去H2和HCl,之后再进入精馏系统,分离出SiCl4,得到精制SiHCl3。精制SiHCl3进入CVD还原炉生成多晶硅,还原尾气进入干法回收系统,分离出H2和HCl,之后再进入精馏系统,分离出SiCl4,得到精制SiHCl3。合成、氢化和还原所产生的SiCl4经过提纯后得到精制SiCl4,再进入氢化炉内与H2进行反应,氢化尾气进入干法回收系统,分离出H2和HCl,之后再进入精馏系统,分离出SiCl4,得到精制SiHCl3。

图1.1为含有合称+热氢化工序的改良西门子法多晶硅生产工艺流程简图。
此工艺主要包括制氢、液氯汽化、HCL合成、SiHCl3合成、精馏提纯、还原、氢化、干法尾气回收、成品破碎包装、硅芯拉制、废气及残夜处理、公用工程等工序。
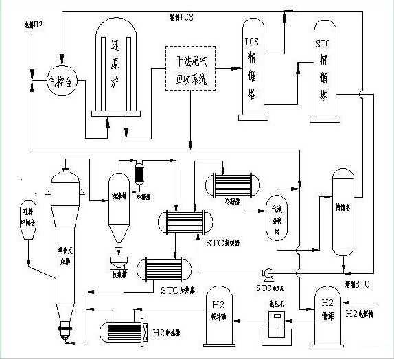
1.2、含有冷氢化工序的改良西门子法多晶硅生产工艺:
在此工艺中,硅粉经过干燥后和催化剂在硅粉中间槽内进行H2活化,然后后通过给料仓进入氢化反应器。一般硅粉进入氢化反应器主要有三个部位,反应器顶部、反应器中部和反应器底部,这三个部位进料各有优势,后续进行详细的分析。STC和H2分别经过加压、汽化后按照一定的摩尔比从流化床底部进入,如同TCS合成炉一样,这样可以使氢化反应器内的物料进行充分沸腾反应。反应尾气通过旋风分离器分离掉绝大部分的催化剂和未反应完全的硅粉,之后再进入洗涤塔通过氯硅烷喷淋洗涤进一步除去尾气中的固含物。比较洁净的尾气通过STC加热器与液体STC进行充分换热,然后再通过两级冷凝器对尾气进行深冷,尾气中的氯硅烷变为液体,这样就可以将尾气中H2和HCL与氯硅烷通过气液分离器进行分离。分离出来的气体H2和HCL根据企业工艺和设备情况回收至合成车间或是氢化反应器。液体氯硅烷一部分被泵入尾气洗涤塔来洗涤尾气,剩下的均进入汽提塔进一步除去固体杂质。除杂后的氯硅烷进入粗馏塔进行STC和TCS的分离,STC为液体从塔底排出,TCS成气体从塔顶排出进入下一级精馏塔分别进行除重、除轻处理。精馏后的TCS进入TCS储槽,之后被泵入多晶硅还原工序。

图1.2为含有冷氢化工序的改良西门子法多晶硅生产工艺流程简图。
此工艺主要包括制氢、还原、冷氢化、干法尾气回收、精馏提纯、成品破碎包装、硅芯拉制、废气及残夜处理、公用工程等工序。
本文作者:成都恒海化工技术服务有限公司 王恒
索比光伏网 https://news.solarbe.com/201206/28/253094.html

